Клапан перекидання плуга AFAP 80/100 SE SV RENMAN
В наявності
Опис / Клапан перекидання плуга AFAP 80/100 SE SV RENMAN
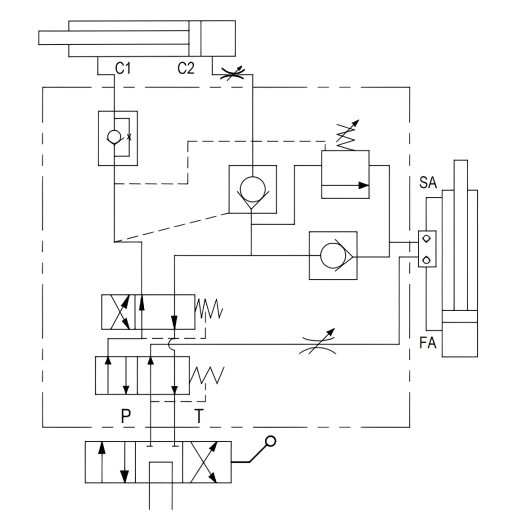
Гідроклапан вирівнювання та обертання плуга AFAP 80/100 SE SV (VRAP 80/100 SE SV)
Клапан вирівнювання та перевороту плуга AFAP SE SV призначений для роботи з двома гідроциліндрами, встановленими послідовно на оборотних плугах. Він забезпечує автоматичне вирівнювання рами плуга та її контрольований переворот.
Поворот рами плуга здійснюється вниз, що забезпечує стабільну роботу механізму та рівномірний розподіл навантаження на гідросистему трактора. Клапан керує послідовністю роботи циліндрів: спочатку виконується вирівнювання плуга, далі активується циліндр обертання, після чого рама повертається в робоче положення.
Клапан AFAP 80/100 SE SV розрахований на використання з гідроциліндрами розміром 80/100 мм. Низькопрофільна конструкція та наявність регулювання швидкості вирівнювання й обертання дозволяють точно адаптувати роботу плуга до конкретних умов експлуатації.

Клапан постачається із заводським налаштуванням тиску обміну 155 бар. За потреби значення тиску може бути змінене за допомогою регулювального гвинта.
Характеристики клапана AFAP 80/100 SE SV:
| Характеристика | Значення |
|---|---|
| Код виробника | AFAP 80/100 SE SV |
| Робочий тиск | 155 бар |
| Максимальний тиск | 400 бар |
| Матеріал корпусу | оцинкована сталь |
| Внутрішні елементи | загартована та шліфована сталь |
| Ущільнення | NBR 70 Shore A |
| Діапазон в’язкості робочої рідини | 10–550 мм²/с |
| Клас забрудненості рідини | ISO 16/13 |
| Температура робочої рідини | від −20 °C до +90 °C |
| Температура навколишнього середовища | від −20 °C до +50 °C |
| Регулювання | швидкість вирівнювання, швидкість обертання |
| Приєднувальна різьба | G 3/8” |
| Вага | 4,6 кг |
Габаритні розміри клапана AFAP 80/100 SE SV:

| L | L1 | L2 | L3 | L4 | H | H1 |
| 96 мм | 58 мм | 30 мм | 142 мм | 35 мм | 80 мм | 105.5 мм |
Детальніше
| Code 1C | 0А-54792 |
|---|---|
| Артикул | AFAP 80/100 SE SV |
| Тип гідравлічного клапана | Клапани перекидання плуга |
| Макс. робочий тиск (бар) | 155,00 |
| Піковий тиск (бар) | 400,00 |
| Вага (кг) | 4.6 |
| Стан | Новий |
| Гарантійний термін, міс | 12 |
| Країна виробника | Туреччина |
| Бренд | Renman |